Home
Radios
  Weco
    Standaard
    Luxe
    Duo 5014
    Melodie 5009
    Charmeur
Loudspeakers
Other items
Valves
Nostalgia
Links
For sale

 
Four valve TRF receiver for AC
Solid beech cabinet, coloured reddish brown. Arbolite front, top and side panels. Both tuning scales are illuminated by bicycle lamps. The cabinet was a bit rickety and had open joints. Furniture restorer Ruben Spelbos, Utrecht, restored this cabinet.
Knobs below the scales: primary and secondary tuning. Small knob in the middle: push/pull wave length switch (medium wave/long wave), above that, a knob for reaction control. A volume control knob is situated at the right hand side of the cabinet. Antennas of different length can be connected at the left hand side. A loudspeaker and a gramophone player can be connected at the back of the receiver.

The original price of the radio was f 195,-.

The radio was also supplied with an electrodynamic loudspeaker, type 5085. The price of this loudspeaker was f 125. (picture right). The Helios dynamic loudspeaker and the excitation system could also be purchased separately and installed in a home made cabinet.
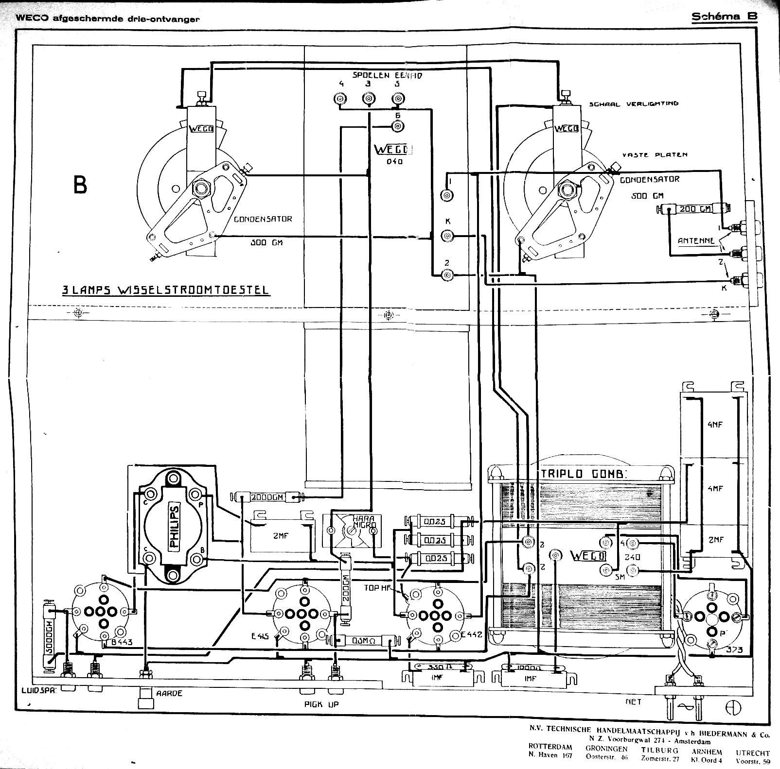
The receiver was made using three components that became known as the Weco block system (power block, coil block, and amplifier block). 
Data  
Serial number: 330
Dimensions (w×h×d): 24 × 44 × 29 cm
Made in: 1929
Purchased in: 2010
Voltage: 220 V
Valves  
Click on a valve for more information

Replacement Circuit

What was broadcast in 1929?

 

Listen to "Goin' To Get 'Cha" by Fess Williams and his Royal Flush Orchestra, recorded in December 1929

Back of the chassis
On the right the Weco Triplo A transformer can be seen. There were two types: The Triplo A for the Philips tubes C142, F215 and D142 and the Triplo AE for the Philips 4 volts "E"-series. In the original schematic this transformer is called "Triplo Combinatie" (filament voltage, plate voltage and choke)
Back with metal backpanel
The backpanel is a replica, made after an original backpanel from the Radio Museum in Reusel.
Top view of the chassis
The three main components are clearly visible here. The purple coil block is made of a zinc like alloy.
The interior parts of the coil block, photographed from two angles. On the left, the primary torodial coils for medium and long wave can be seen, on the right the secondary coil and the reaction coil are visible. The wave length switch is mounted on the partition between the two coils.
Under-chassis view
Bottom of the coil block with serial number (330), production date (December 27th, 1929) and autographs of the maker and the inspector.

In a Belgian catalogue the receiver is shown, together with an electrodynamic loudspeaker. The radio is called type 5013 here.

This page was last updated on 18.08.2021